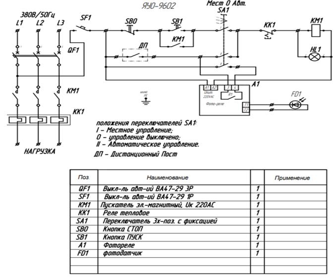
Ящик ЯУО-9602-3774
Технические характеристики
- Страна производитель – Россия;
- Производство – г. Челябинск, ООО Завод «Электроконтактор»;
- Ток номинальный - 50А;
- Категория размещения - У3;
- Защита по IP - 54;
- Габариты (ВхШхГ, мм) - 600х500х220;
Структура условного обозначения
ЯУО 9 6 0Х – ХХ 7 4 – У3.1 IP54
(2)(3) (4) (5) (6) (7) (8) (9)
1. ЯУО – условное обозначение типа НКУ
2. 9 – класс НКУ (автоматическое регулирование)
3. 6 – группа НКУ (программное управление)
4. 0Х – порядковый номер схемы управления
01 – автоматическое управление от программатора и фотореле
02 – автоматическое управление от фотореле
5. ХХ – Индекс, исполнение по току
6. 7 – исполнение по напряжению силовой цепи (7 – 380В, 50Гц)
7. 4 – исполнение по напряжению цепи управления (4 – 220В, 50Гц)
8. У3.1 – климатическое исполнение и категория размещения по ГОСТ 15150-69
9. IP54 – степень защиты оболочки по ГОСТ 15150-69












