Рубильник ВР-32-37-В-31250 величиной номинального тока 400А
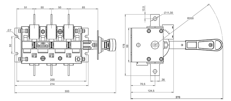
Является разрывным (с переключением на одно направление) 3-хполюсным выключателем-разъединителем, оснащенным съёмной боковой смещённой рукояткой.
Основная сфера использования: щиты и другие устройства распределения и управления электрической энергией.
Производитель - Завод "Электроконтактор".
Данный аппарат отличается высокой надежностью, поскольку:
- конструктив корпуса обладает повышенной жесткостью,
- материал корпуса - термоустойчивый, самозатухающий пластик,
- материал механизма передней рукоятки - сталь,
- материал подвижных контактов - электротехническая медь, неподвижных - с покрытием олово-висмут (защита от окисления).
Конструктивная особенность состоит в двойном разрыве цепи, больших растворах контактов и дугогасительных камерах, что обеспечивает гашение электрической дуги, сберегая тем самым контакты от сильного и раннего износа.
Корпус выдерживает механические и тепловые воздействия, динамические удары, а также способствует лучшему охлаждению токопроводящих частей.

Функциональное применение:
- устройство аварийной блокировки,
- предохранительный выключатель,
- сервисный выключатель.
Технические данные ВР-3237-В-31250 400А:
|
Наименование параметра
|
Значение
|
|
Тип устройства
|
выключатель-разъединитель
|
|
Тип элемента управления
|
рычажковый (перекидной рычаг)
|
|
Вид рукоятки
|
боковая смещённая
|
|
Исполнение рукоятки
|
съёмная
|
|
Наличие дугогасительных камер
|
в наличии
|
|
Наличие вспомогательных контактов
|
без дополнительных контактов
|
|
Число полюсов
|
3
|
|
Число направлений коммутации
|
1
|
|
Номинальный ток
|
400 А
|
|
Частота
|
50 Гц
|
|
Род тока
|
AC/DC (переменный/постоянный)
|
|
Номинальное рабочее напряжение переменного тока
|
660 В
|
|
Номинальное рабочее напряжение постоянного тока
|
440 В
|
|
Степень защиты рукоятки со стороны привода
|
IP32
|
|
Климатическое исполнение и категория размещения
|
УХЛ3
|
|
Крепление
|
на винты
|
| Вес | 2,6кг |
Особенности монтажа:
- горизонтальная плоскость,
- фронтальная плоскость,
- присоединение внешних зажимов контактных выводов - перпендикулярно плоскости монтажа.












