Рубильник РБ 1 100А левый
Рубильник РБ 1 100А левый — это устройство, предназначенное для ручного управления электрическими цепями. Он обеспечивает быстрое и безопасное включение и отключение электроснабжения в различных установках. Благодаря своей надёжной конструкции и высокой функциональности, эта модель пользуется популярностью в бытовых, коммерческих и промышленных системах электроснабжения.
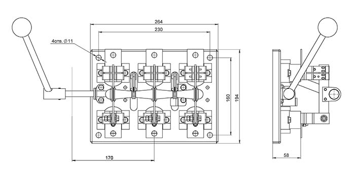
Характеристики рубильника РБ 1 100А левый
1. Номинальный ток: рассчитан на нагрузку до 100 ампер, что делает его подходящим для работы с большинством стандартных электросетей.
2. Расположение ручки: левосторонняя конструкция, удобная для установки в соответствующих щитах и шкафах.
3. Материалы: изготовлен из прочных, термостойких материалов, устойчивых к механическим воздействиям.
4. Монтаж: простая установка с возможностью подключения к различным типам проводников.
Технические характеристики
• Страна производства - Россия;
• Производство – Завод Электроконтактор;
• Корпус – Открытый;
• Исполнение – Рубильник;
• Частота – 50Гц;
• Категория размещения – УХЛ3;
• Привод – Съемная рукоятка, боковая смещенная;
• Защита по IP – 00;
• Напряжение номинальное – 380В;
• Серия – РБ;
• Ток номинальный – 100А;
• Количество полюсов – 3;
Преимущества модели
• Надёжность: высокое качество исполнения гарантирует долгий срок службы даже при интенсивной эксплуатации.
• Удобство использования: эргономичный рычаг обеспечивает лёгкость управления.
• Безопасность: конструкция минимизирует риски короткого замыкания или перегрева.
• Компактные размеры: идеален для применения в ограниченном пространстве.
Области применения
• Жилые дома: для управления электроснабжением квартир и частных домов.
• Промышленные объекты: используется для коммутации цепей оборудования и станков.
• Коммерческие здания: подходит для распределительных щитов в офисах, магазинах и складах.
Почему выбирают рубильник РБ 1 100А левый?
Эта модель сочетает в себе простоту эксплуатации, надёжность и доступную стоимость. Рубильник соответствует современным стандартам качества и безопасности, что подтверждается техническими сертификатами.
Рубильник РБ 1 100А левый — это ваш выбор для безопасного и эффективного управления электросетями.












